-

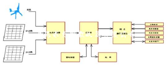
- 产品名称:10KW风光互补微网发电系统实训台QY-TYN06
- 产品型号:QY-TYN06
- 产品价格:980000元
10KW风光互补微网发电系统实训台QY-TYN06
文章来源:









| 产品图片 | 产品名称 | 规格型号 | 价格(元) | 产品详情 |
|
风力发电整流逆变实训装置 | QY-FL02 | 查看详情 | |
|
20KW风力离网发电教学实验实训系统 | QY-PV30 | 查看详情 | |
|
大型双馈风力发电实验系统 | QY-FN02 | 查看详情 | |
|
风力发电系统装置 | QY-20B | 查看详情 | |
|
风力发电整流逆变实训装置 | QY-FL01 | 查看详情 | |
|
轴流风机 | QY-TY04 | 查看详情 | |
|
风光互补并网发电与机电追日原理实训 | QY-F500B | 查看详情 | |
|
风光互补发电充电逆变实训装置 | QY-FG01 | 查看详情 | |
|
风光互补离并网风发电实训系统 | QY-TYN10 | 查看详情 | |
|
风光互补发电实训平台 | QY-TYN11 | 查看详情 | |
|
风光互补发电系统实训装置 | QY-GF05 | 查看详情 | |
|
500W风光互补并网发电系统教学实训台 | QY-TYN07 | 查看详情 | |
|
风光互补发电测量与控制实训系统装置 | QY-F50 | 查看详情 | |
|
风光互补路灯实验系统 | QY-T12 | 查看详情 | |
|
400W风力发电教学实验实训装置 | QY-FJ400A | 查看详情 |
找不到想找的产品?请点击产品导航页 |